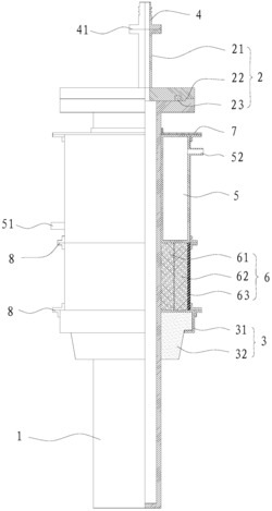
發明專利申請、轉讓|外熱式的真空熱處理罐 2022-12-13
專利號
發明專利
專利類型
其他
行業分類
已下證
專利狀態
2015-08-18
申請日期
2035-08-18
有效期至
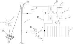
塔式太陽能高低溫互補發電系統|發明專利轉讓 2022-12-12
2015-02-03
2035-02-02
彩色玻璃及其制備方法|發明專利轉讓 2022-12-08
化學
2014-07-01
2034-06-30
傘|發明專利申請、轉讓、授權 2022-12-03
生活居家
2015-10-15
2035-10-14
吸塵器|發明專利轉讓 2022-12-01
2015-10-21
2035-10-20
發熱保溫冒口套 2022-11-29
作業運輸
2014-11-19
2034-11-18
帶電池盒的萬用表 2022-11-28
物理
2014-06-13
2034-06-12
帶扣的拉鏈頭 2022-11-26
2014-03-18
2034-03-17
小型碳管爐 2022-11-25
實用新型
2018-09-03
2028-09-02
脈沖按摩器 2022-11-24
2018-07-27
2028-07-26
毛刺專用銼刀 2022-11-22
注射器針帽固定裝置 2022-11-21
2018-12-13
2028-12-12
實用新型專利轉讓---榻榻米茶幾一體式結構 2022-11-19
2018-11-22
2028-11-21
球磨機隔聲罩 2022-11-18
2018-08-28
2028-08-27
一種折疊牙刷 2022-11-17
2018-11-09
2028-11-08
瀝水碗架 2022-11-16
2018-06-28
2028-06-27
一種搬運機器人 2022-11-15
2019-01-17
2029-01-16
多功能復合桌 2022-11-14
2018-07-23
2028-07-22
分離式洗地機 2022-11-11
多功能椅子 2022-11-10
2018-12-05
2028-12-04
服務號
客服微信
北京聚浩專利代理事務所(普通合伙)
官方網址:http://www.cfpfr.com
電子郵箱:3247576670@qq.com
公司地址:北京市通州區貴友大廈c座1807